Сверхкритическое водное окисление (SCWO)
Очистка сточных вод от органических веществ
Сверхкритическое водное окисление (СКВО) — перспективная и экологически чистая технология очистки сточных вод органических загрязнений широкого спектра. СКВО позволяет разрушать сложные органические соединения, таких как осадки городских очистных сооружений, «вечные химикаты» PFAS, фильтрат полигонов ТБО.
Ключевые проблемы технологии СКВО: коррозия и солевые отложения. С точек зрения предотвращения и контроля коррозии, безопасности и автоматического управления, представлен ряд современных технологий и оборудования, таких как обессоливание в режиме «он-лайн» в сверхкритической воде, рекуперация произведенного газа и повторное использование кислорода, реактор TWM. Рассмотрим технические особенности строительства полномасштабных установок СКВО и их промышленного внедрения.
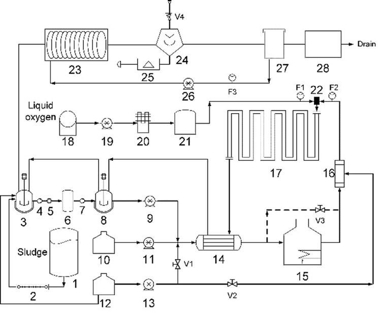
Принципиальная схема процесса СКВО для обработки осадка сточных вод
Сверхкритическое водное окисление (СКВО), впервые предложенное в MIT в середине 1980-х годов, — это эффективная технология окисления для разрушения органических веществ, использующая уникальные свойства СКВ в рабочем диапазоне (450-600°C, 24-28 МПа). В реакторе СКВО органические отходы (шлам сточных вод) могут быть полностью окислены до простых неорганических веществ: CO2, N2, вода и т.д., в присутствии избытка окислителя в однофазной СКВ. Гетероатомы в органических веществах минерализуются в соответствующие кислоты или неорганические соли, а образование оксидов азота подавляется из-за низкой температуры реакции. СКВО особенно подходит для обезвреживания органических сточных вод с высоким ХПК и БПК.
Рекуперация энергии обеспечивает экономическое преимущество технологии. При концентрации органических веществ в сточных водах 3-4%, процесс реакции не требует дополнительных затрат энергии. По сравнению с сжиганием отходов, СКВО рентабельно и не образует вторичных загрязнителей, таких как диоксины. Рассмотрим результаты СКВО для сточных вод текстильной промышленности, сточные воды производства терефталевой кислоты, утилизации осадка городских очистных сооружений. Технология сверхкритического окисления воды позволяет перерабатывать пестициды, диоксины, хлорфенолы и хлорбензолы, активные фармацевтические субстанции (АФС), отходы химико-фармацевтического производства.
Сверхкритическое состояние воды
Сверхкритическое состояние воды (СКВ) — это вода, температура и давление которой превышают ее критическую точку (374,15°C, 22,1 МПа). Физические свойства сверхкритической воды, такие как плотность, вязкость, диэлектрическая проницаемость, водородные связи и ионное произведение, кардинально отличаются от свойств обычной воды и пара. Плотность СКВ составляет примерно 1/3 плотности воды при н.у., диэлектрическая проницаемость СКВ снижается с 87,7 при 0°C до 2–30, ионное произведение уменьшается в 103 – 109 раз по сравнению с обычной водой.
Диаграмма фазовых превращений воды в сверхкритическую воду SCW
Сверхкритическая вода обладает низкой диэлектрической проницаемостью и, следовательно, чрезвычайно хорошо растворяет неполярные соединения, такие как органические вещества и кислород. Кроме того, СКВ имеет значительно более низкую вязкость, чем обычная вода, коэффициент диффузии повышен, что улучшает массоперенос. Благодаря этому она может полностью смешиваться с неполярными газами и углеводородами. Учитывая особые свойства СКВ, неполярные молекулы, такие как O2 и органические вещества, обладают высокой растворимостью в сверхкритических водных системах, могут взаимно растворяться в любом соотношении, образуя гомогенную фазу, и устраняется сопротивление массопереносу на границе раздела фаз. Таким образом, СКВ является превосходной реакционной средой для окисления органических веществ.
Основные сложности на пути внедрения технологии СКВО
Экстремальные условия процесса сверхкритического окисления воды, такие как высокая температура, высокое давление и избыток кислорода, вызывают коррозию реактора СКВО, сокращая срока его службы. Выпадение неорганические солей в осадок вследствие низкой диэлектрической проницаемости СКВ, приводит к засорению реактора из-за отложений солей и частым остановкам установки СКВО для регенерации. Эти два аспекта не решены полностью и серьезно препятствуют широкому внедрению технологии сверхкритического водного окисления.
Коррозия оборудования сверхкритического водного окисления
Коррозия является ключевым препятствием, ограничивающим коммерческое применение технологии SCWO. Коррозия в основном происходит на внутренней стенке реактора. Также она образуется в теплообменнике и на трубопроводах реактора.
Реакторы сверхкритического водного окисления производятся из нержавеющей стали, никелевых сплавов, титана, тантала и керамики. Материалы, которые демонстрируют превосходную коррозионную стойкость одних химических средах, могут быть не коррозионно стойкими в других сверхкритических и/или субкритических условиях. Условия реакции, такие как температура и давление, необходимо оптимизировать с целью снижения скорости коррозии конструкционного материала реактора. Реактора из никелевых сплавов показывают высокую коррозионную стойкость в сверхкритических условиях. Титановые теплообменники хорошо работаю в субкритических условиях.
Коррозионная стойкость материала реактора зависит от диссоциации электролитов, растворимости продуктов коррозии и газов, а также стабильности защитных оксидных пленок. Данные характеристики зависят от плотности и ионного произведения раствора. Для снижения скорости коррозии лучше корректировать плотность раствора до значения ниже 200 кг/м3.
Осаждение солей из растворов в процессе работы установок СКВО.
Решение проблемы осаждения солей из растворов является критически важным для успешного внедрения технологии СКВО. Неорганические соли изначально входят в состав сточных вод химической промышленности и фильтрата полигонов ТБО. Однако большая неорганических солей образуется в процессе обработки методом СКВО высокой концентрации стойкие органические загрязнители с высокой концентрацией, включая гетероатомные соединения, такие как хлор, сера и фосфор. Растворимость солей значительно снижается в сверхкритической воде. Осаждение солей из растворов начинается при концентрации ≥100 мг/л. Засорение, вызванное осаждением солей на внутренней поверхности реактора и теплообменника, является вторым основным препятствием коммерциализация технологии.
Новые конструкции реакторов СКВО позволяют лучше контролировать осаждение солей из растворов. Прогнозирование солевого осаждения довольно сложно и требует сочетания эксперимента и численного моделирования процесса сверхкритического окисления воды. Для контроля осаждения солей в системе SCWO необходим комплексный подход к проектированию конфигурации реактора. Определение схем контроля осаждения солей также должно учитывать характеристики сточных вод для каждой технологии очистки, а также экономические затраты. Решением проблем осаждения солей из растворов и разработка коррозионно-стойких конструкционных материалов для реакторов, позволят достичь крупномасштабного промышленного применений данной технологии.
Промышленная установка сверхкритического водного окисления органических веществ
Процесс предварительного on-line обессоливания сточной воды
Реактор является самым важным узлом установок СКВО. Рассмотрим две технологии удаления кристаллических солей, образующихся в результате протекания реакций окисления органических веществ в сточных водах. В первом случае удаление солей осуществляется с помощью специальных инструментов (механические щетки, вращающийся скребок) и промывки реактора. Во втором случае благодаря специальной конструкции реактора и методов эксплуатации. К ним относятся реактор с обратным потоком и накопителем рассола, трубчатый реактор с реверсивным потоком, реактор центрифуга, кросс-фильтрация с высокоскоростным потоком.
С целью удаления агрессивных анионов, вызывающих коррозию реактора сверхкритического водного окисления, следует применять предварительное обессоливания стоных вод, подаваемых на установку SCWO. Традиционные методы обессоливания (электродиализ, обратный осмос и ионный обмен) трудно применить в системе СКВО из-за высокой концентрации органических веществ в сточных водах.
Смешанные сточные воды подаются насосом высокого давления в нагревательную установку для предварительного нагрева. Теплообменник в нагревательную установку состоит из двух секций — высокотемпературной и низкотемпературной. Жидкость на выходе из низкотемпературной секции достигает сверхкритической температуры. Большая часть твердых солей с размером частиц > 10 мкм отделяется центрифугированием в гидроциклоне. После удаления солей жидкость поступает в высокотемпературную секцию нагревательной установки через верхний выход гидроциклона.
Кристаллические неорганические соли, отделенные на дне гидроциклона, шнеком транспортируются в промежуточную установку окисления. Когда установка окисления заполняется твердыми солями, запускается шнековый транспортер для подачи твердых неорганических солей в дросселирующее устройство. Жидкость, содержащая твердые неорганические соли, расширяется в дросселирующем устройстве. Образовавшийся пар поступает в накопительный бак. Выделяемое тепло утилизируется. Отделенные твердые неорганические соли поступают в хранилище и периодически вывозятся для дальнейшего захоронения.
Солевой концентрат, отделенный гидроциклоном, реагирует с поданным через кислородную трубу кислородом, что обеспечивает безопасное удаление органических загрязнителей. После того как перенасыщенный раствор попадает в установку окисления, сверхкритическая жидкость, практически не содержащая твердых неорганических солей, поступает на верхний выход гидроциклона. Твердая неорганическая соль осаждается на дне установки окисления.
Технологии и оборудования для сверхкритического водного окисления
Для достижения высокой эффективности очистки сточных вод от органических веществ в классической установке SCWO требуются высокая температура и повышенная концентрация кислорода. Одновременно с этим резко возрастает скорость коррозии конструкционных материалов. В предложенной технологической схеме процесса сверхкритического окисления воды:
-
Реактор работает при сниженной температуре и пониженном содержании кислорода.
-
Стадия глубокой очистки переносится за пределы реактора СКВО.
С целью финишной очистки воды до норм ПДК используются недорогие отработанные технологии, включая процесс дистилляции аммиака, процесс удаления фосфора и биохимическое окисление. Данные технологии очистки воды и могут быть использованы при относительно низких эксплуатационных затратах.

Технологическая схема СКВО обработки осадка стоных вод: 1 — Накопитель осадка / активного ила сточных вод; 2 — Шнековый конвейер; 3,8 — Реакторы смешения; 4,7 — Шнековые насосы; 5 — Насос гомогенного эмульгирования; 6 — Емкость отбора проб; 9 — Диафрагменный насос; 10 — Резервуар с метанолом; 11,13,26 — Плунжерные насосы; 12 — Резервуар с водой; 14 — Теплообменник; 15 — Нагреватель; 16 — Охладитель перегретого пара; 17 — Трубчатый реактор; 18 — Резервуар с жидким кислородом; 19 — Насос жидкого кислорода; 20 — Испаритель; 21 — Буферная емкость для кислорода; 22 — Смеситель; 23 — Устройство для сброса давления; 24 — Сепаратор трехфазный; 25 — Центробежный водоотделитель; 27—Накопитель очищенной воды; 28 — Установка финишной очистки воды; F1-F3 — Расходомеры; V1-V5 — Клапан электромагнитный.
Предварительная подготовка сточной воды с высоким ХПС и солесодержанием методом термического гидролиза. Термический гидролиз обычно применяют для обезвоживаемых осадков (активного ила), но он же решает три техно-логистические проблемы системы СКВО:
-
Вязкость. Повышается мощность насосов и риск перегрева двигателей из-за высокой вязкости суспензии.
-
Теплообмен. Густая суспензия (активный ил) требует увеличенной площади теплообменника. Повышается риск залегания солей и органических соединений на стенках аппарата.
-
Безопасность. Снижение вязкости уменьшает вероятность внезапного перепада давлений и гидроударов.
Ключевые преимущества нового пускового алгоритма установки SCWO с метанолом
-
Отсутствие солей в зоне максимального нагрева – нагревательная печь не зарастает солями.
-
Повышенная надёжность. Отсутствуют точки перегрева оборудования и термоудары при переключении потоков.
-
Снижена коррозия. Сверхкритическая среда в контакте с металлом = чистая вода + CO2 + O2, а не агрессивный шлам с Cl−, SO42− и щелочами.
-
Быстрый автоматический переход к автотермии. Тепло сгорания метанола компенсирует теплопотери в первые минуты работы на шламе.
Использование метанола как «буферного топлива» во время пуска установки СКВО позволяет обойти главные узкие места традиционной технологии: засоление и коррозию трубопроводов.
Термостабилизация реактора СКВО. Температура среды в реакторе SCWO прямо задаёт степень разрушения органики (снижения ХПК). Промышленная установка оснащена многоуровневой системой термоконтроля. Три ступени измерения-реакции-коррекции и два независимых контура охлаждения/нагрева.
Эффективность сверхкритического водного окисления
|
Эффективность сверхкритического водного окисления органических веществ в сточных водах |
||
| Соединение | Сточные воды | Очищенная вода после СКВО реактора |
| Бензол (C6H6), мг/л | 1600 | < 0,02 |
| Толуол (C6H5-CH3), мг/л | 990 | < 0,02 |
| Этилбензол (C6H5-C2H5), мг/л | 19000 | < 0,02 |
| Мета-Ксилол (C6H4-(CH3)2), мг/л | 25000 | < 0,02 |
| Орто-Ксилол (C6H4-(CH3)2), мг/л | 44000 | < 0,02 |
| Нафталин (C10H8), мг/л | 130 | < 0,02 |
| ХПК, мгO2/л | 86000 | < 15 |
Благодаря уникальным физико-химическим свойствам сверхкритической воды (SCW) сверхкритической окисление воды полностью разлагает широкий спектр органических загрязнений до простых органических веществ (CO2, N2, H2O и др.) и считается самым перспективным экологическим методом переработки органических отходов.
Комплекс методов защиты от коррозии (подбор сплавов, покрытий, режимов, добавок) способен существенно снизить скорость разрушения оборудования. Предварительное обессоливание сточной воды «on-line» и новые конструкции реакторов (TWM реактор) демонстрируют высокую эффективность предотвращения солевых отложений и коррозии.
В будущем акцент сместится от «точечной» защиты к глобальному системному проектированию, объединяющему выбор материалов, гидродинамику, теплопередачу и автоматику.
Основываясь на десятилетним опыте эксплуатации промышленных СКВО систем и постоянное совершенствование технологий и аппаратурно-конструкторских решений, направленных на преодоление двух главных препятствий (коррозия и засоление). Повышение экономичности, безопасности и уровня автоматизации, промышленные установки сверхкритического водного окисления обеспечат утилизацию сточных вод от органических веществ (в том числе ПФАС), переработку активного ила, утилизацию фильтрата полигонов ТБО и других органических отходов надёжно и безопасно.
